
[비즈월드] 본 발명에 따른 스마트팜 시스템을 이용한 백화 표고버섯 재배방법은 내부의 온도, 습도 및 이산화탄소 농도를 센싱해 자동조절할 수 있는 재배시설 내에서, 버섯종균 및 영양분이 함유된 배지의 내부에 정량의 물을 주입한 다음 3일 내지 4일 동안의 휴지기를 거쳐, 발아된 표고버섯이 1㎝에서 2㎝까지 자라는 발아기, 표고버섯의 백화를 유도해 성장시키는 성장기를 거쳐 표고버섯을 수확하되, 상기 휴지기 및 상기 발아기에서의 온도, 습도 및 이산화탄소 농도는 상기 성장기보다 높게 조절됨이 바람직하다.
모든에너지㈜가 2020년 5월 27일 출원(출원번호 제1020200063373호)하고 올해 1월 4일 등록(등록번호 제102199922호)을 받은 ‘스마트팜 시스템을 이용한 백화 표고버섯 재배방법’ 특허의 요약 설명이다.
표고버섯(lentinula edodes)은 송이과 표고속에 속하는 버섯으로 예로부터 맛과 향 그리고 식감이 뛰어나 송이버섯, 능이버섯 등과 함께 주요 식용버섯으로 취급되어 왔다. 자연에서 표고버섯은 봄에서 가을에 걸쳐 참나무류, 밤나무 등의 활엽수의 죽은 나무나 가지에서 발생하는데 최근까지도 참나무류에 드릴로 구멍을 뚫어 종균을 주입해 충분한 수분을 공급하면서 재배하는 방식이 널리 이뤄지고 있다.
그러나 원목을 이용한 표고버섯 재배는 참나무류 원목의 고갈과 인력난 등으로 급격히 사양화되어 이런 방식을 통한 표고버섯 재배농가 역시 급격히 감소하고 있다.
이에 톱밥 등의 바탕재료에 종균을 주입한 배지를 하우스 등의 재배시설내의 다층선반에 적층하여 재배하는 배지재배 방식이 대두됐다.
이런 방식에 의하더라도 상품가치가 높은 백화고의 생산을 위해서는 정밀한 온도, 습도, 이산화탄소제어 등이 요구돼 일반 재배농가에서 재배환경을 정밀하게 제어하여 백화고를 생산하는 데에는 한계가 있을 수 밖에 없는 문제점이 있다.

이를 해결하기 위해 모든에너지㈜ 연구진은 과제의 해결 수단 내부의 온도, 습도 및 이산화탄소 농도를 센싱해 자동조절할 수 있는 재배시설 내에서, 버섯종균 및 영양분이 함유된 배지의 내부에 정량의 물을 주입한 다음 3일 내지 4일 동안의 휴지기를 거쳐, 발아된 표고버섯이 1㎝에서 2㎝까지 자라는 발아기, 표고버섯의 백화를 유도해 성장시키는 성장기를 거쳐 표고버섯을 수확하되, 휴지기 및 발아기에서의 온도, 습도 및 이산화탄소 농도는 성장기에서의 온도, 습도 및 이산화탄소 농도보다 높게 조절되도록 했다.
예를 들어 휴지기 및 발아기에는 재배시설 내부를 온도 15℃ 내지 20℃, 습도 90% 이상, 이산화탄소 농도 1000ppm 내지 1200ppm으로 유지하고, 성장기에서는 재배시설 내부를 온도 10℃ 내지 13℃, 습도 60% 미만, 이산화탄소 농도 400ppm 내지 700ppm으로 유지하도록 했다.
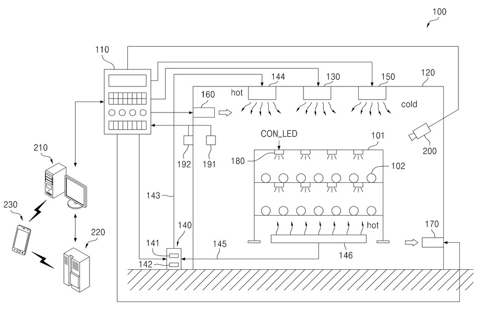
이런 재배시설 내부의 온도하강은 재배시설의 천장에 설치된 냉방장치에 의하여 수행되며, 재배시설 내부의 온도상승은 열풍을 직접 분사하거나 공조배관을 통해 공급하는 직접대류 방식의 제1 난방장치 및 재배시설 바닥에 깔린 난방배선을 흐르는 고온수에 의한 공기의 가열에 따른 간접대류 방식의 제2 난방장치에 의해 수행되도록 했다.
이런 재배시설 내부의 온도상승은, 상기 휴지기에서는 간접대류 방식 및 직접대류 방식이 병행해 이뤄질 수 있지만 성장기에서는 간접대류 방식에 따라 이뤄질 수 있도록 배치했다.
휴지기에서 재배시설 내부의 온도상승은, 설정 온도에 대한 임계온도까지는 직접대류 방식과 간접대류 방식을 병행해 이뤄지며 임계온도까지 상승한 이후에는 직접대류 방식에 의한 미세조정에 의해 이뤄지도록 조절케 했다.
재배시설 내부의 이산화탄소의 농도는 재배시설 측벽의 상부에 마련된 흡기장치 및 상기 재배시설 측벽에서 흡기장치의 맞은편 하부에 마련된 배기장치를 통해 조절될 수 있도록 했다.
이때 성장기에서 재배시설 내부의 이산화탄소 농도 조절을 위한 환기가 필요지만 재배시설 외부의 습도가 기준습도보다 높은 것으로 감지되면 흡기장치에서 외부공기를 일정습도 이하로 제습해 상기 재배시설 내부로 유입시킬 수 있도록 조절케 했다.
그리고 재배시설의 내부의 이산화탄소 농도의 조절을 위한 환기가 필요하지만 재배시설 외부의 온도가 제1 기준온도보다 낮은 것으로 감지되면, 외부공기를 일정온도 이상으로 가열해 재배시설 내부로 유입시키며 재배시설 외부의 온도가 제2 기준온도보다 높은 것으로 감지되면, 외부공기를 일정온도 이하로 냉각해 재배시설 내부로 유입시킬 수 있도록 조절한다.
외부공기의 가열은 간접대류 방식의 난방이 이루어지는 상태에서는, 제1 난방장치의 상기 공조배관에 접촉되어 있는 경로를 통과하면서 이뤄지거나, 공조배관의 일부를 감싸는 공간을 통과하면서 이뤄질 수 있고 직접대류 방식의 난방이 이뤄지는 상태에서는 제2 난방장치의 난방배선에 연결되는 고온수 공급배선에 접촉되어 있는 경로를 통과하면서 이뤄지도록 헸다. 또는 고온수 공급배선의 일부를 감싸는 공간을 통과하면서 이루어질 수 있도록 해 온도를 조절토록 자동 제어되게 구성했다.
외부공기의 냉각은 냉방장치를 경유해 이뤄질 수 있으며 백화 표고버섯 재배방법은, 카메라를 통하여 촬영되는 영상을 분석해 표고버섯의 발아 여부를 감지하고, 발아된 표고버섯의 생장상태를 파악, 발아기와 성장기를 구분하는 단계를 더 포함할 수 있다.
해당 특허 기술에 따른 스마트팜 시스템을 이용한 백화 표고버섯 재배방법은, LED 조명을 이용해 상기 배지의 상부에서 빛을 조사하는 단계를 더 포함하는 것을 특징으로 하며, 배지에 조사되는 빛의 조도가 휴지기, 발아기 및 성장기 순서가 되도록 LED 조명의 발광량을 조절하는 것을 특징으로 할 수 있다.
배지에 조사되는 LED 조명의 주요 파장대역은 휴지기, 발아기 및 성장기에 따라 서로 다르게 조절될 수 있다.
이 때 LED 조명은 440nm 내지 480nm 범위의 청색 파장대역의 빛을 발생하는 청색 LED, 640nm 내지 680nm 범위의 적색 파장대역의 적색 빛을 발생하는 적색 LED 및 백색 LED를 포함하는 복수의 LED가 조합되도록 조절한다.
복수의 LED는 청색 파장대역의 중심파장에서의 강도는 적색 파장대역의 중심파장에서의 강도의 2~3배이며, 적색 파장대역의 중심파장에서의 강도는 490nm 내지 570nm 범위의 녹색 파장대역에서의 강도의 2~3배가 되도록 조합되는 것이 바람직하다.
연주진은 “이 발명에 따른 스마트팜 시스템을 이용한 백화 표고버섯 재배방법은 표고버섯의 생장단계에 따라서 재배시설내부의 온도, 습도, 이산화탄소 농도 및 조명을 조절해 표고버섯을 상품성과 품질이 우수한 백화고를 재배할 수 있는 효과를 제공할 수 있다”라고 설명했다.
관련기사
- [단독] “늘어난 전동킥보드, 안전사고도 빈발”…속도·도로상태·장애물 여부 등 감지해 알려주는 특허 기술 등장
- [단독] "코로나19 '감염경로 불명' 확진자 10명 중 3명"…광범위한 국민 감염병 진단을 위한 대안 특허기술 등장
- [페이턴트] “계절 가리지 않고 건강 위협하는 ‘미세먼지’”…덩달아 공기청정기 판매 늘고 관련 특허 출원도 증가
- [단독] “귀뚜라미 가루가 머리카락을 나오게 한다?!”…㈜한미양행, 귀뚜라미·갈색거저리 유충과 식물 추출물 활용한 탈모 예방·발모 촉진 조성물 특허 취득
- “중소기업이 떠받친 국내 지재권”…코로나19에도 지난해 지식재산권 출원 ‘역대 최다’
- “IoT 기술로 사일로 사료 자동 주문 시스템 구축”…모넷코리아, 스마트팜 산업에도 입지 넓혀
- [단독] “치적 홍보에 정신줄 놔버린 조폐공사?”…지재권 출원/등록 구별도 못 하고 ‘자화자찬’
- [단독] “국민 생명·재산 구하는 소방차 등의 출동을 원활하게"…㈜사라다 등, ‘긴급 차량을 위한 도로 정보 제공 장치 및 방법’ 특허 취득
- [단독] 코로나시대, 다중 이용시설의 자동 방역을 위한 시스템 특허 등장
- [단독] 삼성엔지니어링㈜, 생산성은 높이면서 배기가스는 더 줄일 수 있는 습식정화장치 기술 특허 취득
- [단독] “없는 등급 표시하면 돋보이나?”…특허청, 부패방지 시책평가에서 ‘최우수’ 등급이라고 치장
- [단독] 이마트, 의약품 유통시장 뛰어드나?…‘파머시(pharmacy)’ 상표 5건 출원
- [단독] '커피공화국'에 어울리는 나만의 커피 제조를 위한 인터페이싱 특허 기술 등장
