가상 측정값과 실 측정값 비교하며 고장·오작동 여부 판단
난방 시스템 이루는 각종 장치의 ‘예상 수명 예측’까지 가능
[비즈월드] 인공지능과 사물인터넷을 통해 일상의 편리함을 구현한 ‘스마트홈(Smart home)’이 이제 주택시장에서 디폴트로 적용되고 있다. 더 이상 낯선 개념이 아니게 된 스마트홈은 시간과 공간의 제약 없이 주택의 에너지·보안·안전을 통제할 수 있어 거주자의 삶의 질을 크게 높여준다. 더 쉽고, 더 빠르고, 더 편리한 것을 원하는 소비자의 욕구에 따라 나날이 발전하고 있는 건설업계의 스마트홈 기술을 비즈월드가 소개한다. [편집자 주]

난방 시스템은 기본적으로 온도센서의 온도 측정값으로 작동한다. 온도센서의 실제 온도 측정값에 따라 열교환기·밸브 등 각종 장치의 작동 정도가 결정된다.
난방센서는 난방 시스템의 기초이자 핵심이지만 다양한 이유로 고장 나거나 오작동할 수 있다. 너무 오랜 시간 사용돼 낡아 버리거나 충격 등 외부적 상황에 영향을 받기 때문이다.
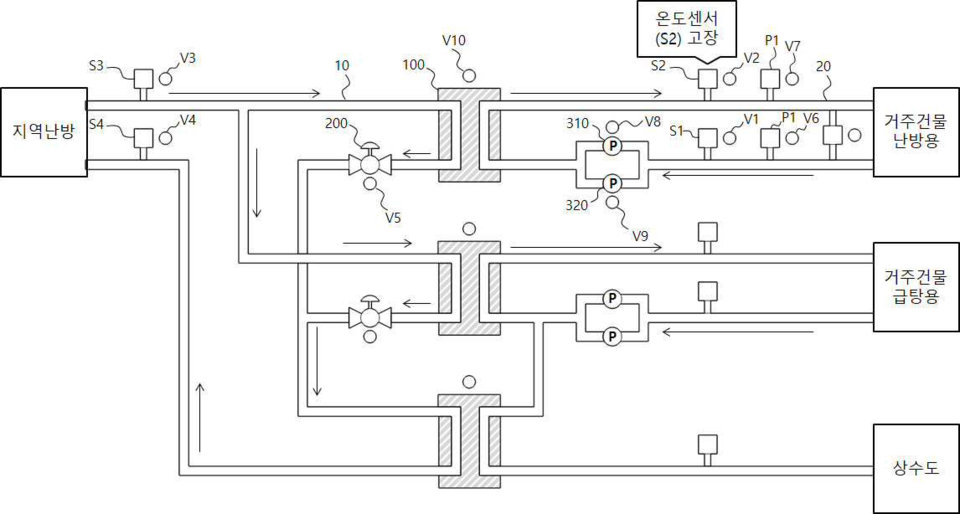
온도센서가 고장 나서 온도 감지 값이 수신되지 않는다면 단순 교체만으로 쉽게 수리할 수 있다. 그러나 온도센서가 오작동할 경우 정상인지 오작동인지 판단하기 쉽지 않다.
더욱 똑똑하게 난방 시스템을 관리할 수 있는 기술이 필요한 상황에서 DL이앤씨(대표 마창민)가 가상의 감지 장치로 물리적 장치의 오류를 감지하며 유지·보수·관리할 수 있는 시스템을 개발하고 특허 취득에 성공한 것으로 나타났다.
6일 비즈월드가 특허정보검색서비스 키프리스를 통해 확인한 결과, DL이앤씨의 ‘가상센서를 이용한 진단과 제어가 가능한 난방 시스템 및 이를 이용한 진단 제어 방법’은 지난 2021년 1월 출원(출원번호 제1020210005276호)돼 지난해 7월 특허(등록번호 제102419795호)로 등록됐다.
가상센서는 말 그대로 가상의 센서다. 난방 시스템이 운용되는 데이터를 딥러닝 방식으로 학습하고 온도센서, 압력센서, 열교환기의 연료 효율, 펌프의 동작 효율 등의 정보를 가상으로 측정한다. 가상으로 측정한 값과 각 장치의 실 측정값을 비교하며 고장·오작동 여부를 판단할 수 있어 유지보수에 유리하다.
난방비도 절약할 수 있다. 가상 온도 감지를 통해 유량 조절 밸브를 정확하게 제어하며 에너지 효율을 높인다. 또 계속 누적되는 난방 시스템 운용 데이터를 통해 학습하기 때문에 난방 시스템을 효과적으로 진단·제어할 수 있게 된다.

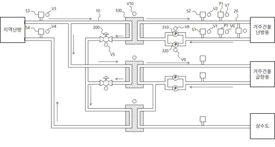
가상센서를 이용한 난방 시스템의 요소를 설명한다. 제1유로는 외부로부터 유입되는 가열된 물이 순환하는 길이다. 제2유로는 물이 난방·급탕에 사용될 수 있도록 열교환기를 통해 가열된 물이 순환하는 길이다. 열교환기는 물을 가열해 난방·급탕에 사용될 수 있게 한다.
온도센서는 위 3가지 요소 중 적어도 한 곳에 설치돼 온도를 측정한다. 실질적인 난방·급탕이 이뤄지는 부분의 상태를 정확하게 측정할 수 있는 위치에 설치된다.
가상센서는 이 기술의 핵심이다. 명칭 그대로 가상의 감지 장치다. 난방 시스템이 가동되며 축적된 데이터를 딥러닝 방식으로 학습해 구현된다. 데이터는 제1·2유로의 위치별 온도, 제1·2유로의 위치별 압력, 열교환기의 열교환 효율·온도 등이다.
가상센서는 제1유로, 제2유로, 온도센서, 열교환기 등의 상태를 가상으로 측정한다. 가상 측정값과 실제 측정값의 차이가 임계치 이상일 경우 관리자에게 알리며 유지보수를 쉽게 한다. 예를 들어 가상센서는 온도 값을 30도로 측정했는데 온도센서는 20도로 측정해 각 값의 차가 임계치 이상일 경우 알리는 식이다.
가상센서는 유량 제어 밸브의 개폐 정도를 감지하는 데도 사용될 수 있다. 가상센서에서 감지한 유량 제어 밸브의 개폐 정도와 제어부에서 설정한 유량 제어 밸브의 개폐 정도의 지령치를 비교해 두 값의 오차가 임계치 이상일 경우 유량 제어 밸브에 이상이 생겼다고 판단할 수 있다.
압력도 마찬가지로 압력센서의 값과 가상센서의 값 차가 임계치 이상이면 열교환기의 클리닝 또는 교환이 필요하다고 알린다.
또 열교환기가 최적의 상태일 때의 열교환 효율을 저장하고 이후 노후 등으로 열교환 효율이 임계치 이상으로 저하되면 알려 교체 또는 수리할 수 있도록 한다.
이밖에 계절마다 다른 외기온도와 건물 층수를 고려한 난방 시스템 제어가 가능해 효율적이다. 또 예비 열교환기를 포함하기 때문에 열교환기 교체·수리 중에도 공백없는 난방·급탕이 가능하다.
DL이앤씨 관계자는 “가상센서는 지속적 학습을 통해 난방 시스템의 변화에 대처할 수 있다”며 “난방 시스템에 포함된 각종 장치의 상태를 더욱 정확하게 감지할 수 있고 각종 장치의 예상 수명 예측도 가능하다”고 설명했다.
[비즈월드=나영찬 기자 / na@bizwnews.com]
관련기사
- [스마트홈 특허] GS건설, ‘실내 환기장치’로 사용자 맞춤 환기 시스템 구현
- [스마트홈 특허] 삼성물산, ‘항바이러스 청정제습시스템’ 엘리베이터 홀 제균·청정·제습·냉방 한방에
- [스마트홈 특허] DL이앤씨, 어느 벽에나 붙여 쓰는 ‘무선 스위치’로 간편히 조명 제어
- [스마트홈 특허] 호반건설, 주차장 빈 곳부터 대피 경로까지 찾아주는 ‘주민안전 시스템’ 개발
- [스마트홈 특허] DL이앤씨, 실내 감염병 전파 막을 ‘안티바이러스 전열교환기’ 개발
- [스마트홈 특허] 현대건설, ‘주방+실내 환기 시스템’으로 집안 공기를 쾌적하게
- [스마트홈 특허] 포스코이앤씨, 주차 위치 알리미 ‘지능형 주차 관리시스템’ 개발
- [스마트홈 특허] GS건설, 난방수 똑똑하게 공급하는 ‘최적 유량 난방시스템’ 개발
- [스마트홈 특허] DL이앤씨, 지하주차장 최적화 구현 ‘자동 설계 방법’ 개발
- [스마트홈 특허] 현대건설, 오염물질 제거 ‘클린 현관’으로 집안을 깨끗하게
