
[비즈월드] 일제 강제징용 피해자에 대한 우리 대법원의 손해배상 판결에도 무대응으로 일관하고 있는 뻔뻔한 전범기업 미쓰비시중공업의 국내 자산 강제 매각을 위해 법원이 공시송달을 최근 결정됐다.
‘근로정신대 할머니와 함께하는 시민모임’은 지난달 29일 “대전지법은 이날 미쓰비시 쪽에 압류명령문(채권압류명령결정 정본)을 공시송달하기로 결정했다”라고 밝혔다.
이번 공시송달의 효력은 12월 30일 0시에 발생한다. 또 대전지법은 지난달 7일 매각명령 신청에 따른 심문서도 공시송달을 결정해 오는 10일 0시 효력 발생을 앞두고 있다.
여기서 ‘공시송달’이란 소송 상대방이 서류를 받지 않고 재판에 불응하는 경우 법원 게시판이나 관보 등에 관련 내용을 게재해 당사자에게 전달된 것으로 간주하는 제도다.
그동안 재판부는 미쓰비시 쪽에 소송 관련 서류를 송달했지만 미쓰비시가 제대로 수령했는지 여부는 확인하지 못했다.
원고 쪽 법률대리인은 미쓰비시가 헤이그송달조약에 따른 의무를 지키지 않은 채 의도적으로 송달절차를 지연시키고 있다며 법원에 공시송달로 처리해달라고 요청해왔다.
공시송달 효력이 발생할 때까지 미쓰비시 쪽이 특별한 의견을 제시하지 않으면 법원은 강제 매각 절차에 들어갈 수 있다.
앞서 양금덕(91) 할머니 등 강제징용 피해자와 유족 5명은 2012년 10월 광주지법에 미쓰비시중공업을 상대로 손해배상 소송을 제기해 2018년 11월 대법원 승소 확정판결을 받았다. 대법원은 피해자 1인당 손해배상금 1억~1억5000만원을 지급하라고 판결했다. 그러나 미쓰비시중공업은 무응답으로 일관했다.
이에 피해자들은 지난해 3월 7일 특허청 소재지인 대전지법에 미쓰비시중공업이 국내에 특허출원한 상표권 2건, 특허권 6건에 대해 압류명령을 신청했고 3월 22일 받아들여졌다.
피해자들은 같은 해 7월 압류자산 매각명령을 신청했지만 소송 관련 서류가 제대로 송달됐는지 확인되지 않아 관련 절차가 지연됐다. 압류된 자산의 채권액은 지난해 1월 사망한 원고 김중곤 씨를 제외한 4명의 손해배상액과 지연이자를 합쳐 모두 8억4000만원이다.
해당 금액에 대해 미쓰비시가 국내에 출원한 특허권 6건과 상표권 2건 등 총 8건의 특허를 대해 압류한 것이다.

그럼 이번에 공시송달이 완료되면 매각 대상이 되는 미쓰비시중공업의 산업재산권(특허, 상표)들은 무엇일까?
일부 언론에서는 미쓰비시중공업이 국내에 출원한 특허 수가 100여건 정도라고 보도했다. 그러나 비즈월드가 확인한 결과 이 회사가 국내에 출원한 전체 산업재산권은 2794건에 이른다. 권리별로 특허(실용신안 포함)는 2733건, 디자인은 33건, 상표는 28건이었다.
현재 권리가 인정되고 있는 특허(실용신안 포함)는 1172건, 디자인은 29건, 상표는 26건이었다.
여기서 산업재산권이란 산업상 보호 가치가 있는 권리를 의미하지만 대개 특허권, 실용신안권, 디자인권, 상표권, 서비스표권 등을 의미한다.
참고로 ‘지식재산권(=지적재산권)’이란 산업재산권과 저작권 등이 포함된 포괄적인 권리들을 표현한 권리로 법령 또는 조약 등에 따라 인정되거나 보호되는 지식재산에 관한 권리를 말한다.
이번 배상 판결의 원고는 양금덕 할머니와 김성주 할머니, 박해옥 할머니, 이동련 할머니 등 4명이었다. 이들 할머니들은 각각 2건씩의 산업재산권을 압류했다.
당초 이번 배상 소송에는 5명이 참여했지만 피해자유족인 김중곤 할아버지는 2019년 1월 돌아가셨다. 이동련 할머니도 올해 5월 세상을 떠나셨지만 배상대상자에는 포함됐다,
먼저 변호인단은 양금덕 할머니를 원고로 미쓰비시중공업이 권리자로 등록된 2건의 상표를 압류했다.
미쓰비시중공업의 한국 특허청의 등록명칭은 ‘미츠비시 쥬고교 가부시키가이샤(이하 미쓰비시)’이다. 이번 기사에서는 독자들의 이해 편의를 위해 ‘미쓰비시’로 통일해 표기하겠다.
해당 상표는 영문 영문 ‘MHI’와 ‘MHI GROUP’ 등이다. MHI는 'Mitsubishi Heavy Industries'의 이니셜 문자를 따서 만들어졌다.
‘MHI’는 2014년 2월 21일 출원(출원번호 제4120140006567호) 됐으며 2015년 6월 9일 등록(등록번호 제410323955호)을 받았고, ‘MHI GROUP’이라는 영문 상표는 2014년 2월 21일 출원(출원번호 제4120140006568호)해 2015년 6월 9일 등록(등록번호 제 410323956호)을 받았다.
다만 상표 중 미쓰비시 그룹을 대표하는 3개의 다이아몬드로 구성된 '쓰리 다이아' 로고 마크는 국내 특허청에서 존속기간이 만료돼 압류 대상에서 제외됐다. 이들 2건 압류 상표는 매각 전까지 미쓰비시가 계속 사용할 수 있다.
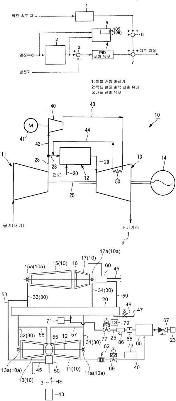
다음으로 김성주 할머니 명의로 압류된 특허는 미쓰비시(미츠비시 쥬고교 가부시키가이샤)가 2009년 12월 24일 출원(출원번호 제1020117013000호)해 2012년 9월 11일 등록(등록번호 제101183505호)을 받은 ‘배열 회수 시스템을 위한 제어 장치’와 2012년 1월 24일 출원(출원번호 제1020137024932호)해 2015년 5월 11일 등록(등록번호 제101521037호)을 받은 ‘배열 회수 발전 장치’이다.
박해옥 할머니 명의로 압류된 또다른 특허는 미쓰비시가 2009년 9월 24일 출원(출원번호 제1020117002103호)해 2013년 12월 24일 등록(등록번호 제101346566호)을 받은 ‘가스 터빈 및 그 운전 방법’과 2015년 8월 7일 출원(출원번호 제1020167036869호)해 2018년 4월 20일 등록(등록번호 제101852710호)을 받은 ‘내연 기관, 내연 기관의 제어 장치 및 방법’ 등 2건이다.
작고하신 故 이동련 할머니 명의로 압류된 미쓰비시 특허는 2016년 8월 22일 출원(출원번호 제1020160105992호)해 2018년 11월 14일 등록(등록번호 제101920534호)받은 ‘터빈 글랜드 증기 공급 시스템 및 이 운용 방법’과 2016년 8월 17일 출원(출원번호 제1020160104183호)해 2018년 11월 29일 등록(등록번호 제101925680호)을 받은 ‘터빈 제어 장치, 터빈, 및 터빈 축의 진동값 저감 방법’이라는 명칭의 기술이다.
이들 압류 특허와 상표는 공시송달 도착 이후 경매를 통해 매각된다.
최종적인 법집행이 이뤄지기 전에 미쓰비시가 생각이 있는 올바른 기업이라면 일본 정부의 뒤에 숨어 '어떻게 되겠지'라는 안일한 생각을 버리고 과거사에 대해 진정성을 가지고 사과하고 피해자와 가족들에게 정당한 보상을 하길 바란다.
관련기사
- [단독] ‘제22회 오뚜기 함태호 학술상’ 수상자, 이준수 교수가 발명자로 등록된 특허 살펴보니
- [단독] 빅히트, 올해 초 엘지전자 등으로부터 특허 3건 매입…팬심 활용, 집단 매스게임 가능한 기술
- [단독] “진화하는 전자담배”…KT&G, 궐련 종류에 따라 스마트폰으로 디바이스 온도 조절하는 특허 '기사회생' 취득
- [단독] 삼성엔지니어링㈜, 8월과 9월 잇따라 산업현장에 도움되는 특허 취득…전문성 살려 타 기업과 협업으로 2건 등록
- [단독] “코로나19와 관련 깊은 ‘폐섬유증’을 치료한다”…㈜녹십자웰빙, ‘호흡기 질환 치료하는 새로운 균주 3종' 특허 취득
- [단독] "맥주 제조 때 여과시간은 줄이고 청량감은 UP"…하이트진로, ‘액상 당을 이용한 여과 속도가 증가된 주류의 제조 방법’ 특허 취득
- [단독] “기술력으로 물류혁신 이뤄낸다”…쿠팡, 최근 잇따라 3건의 물류 관련 특허 취득
- [단독] “유능한 개인 스타일리스트 고용하시겠습니까?”…㈜스타일쉐어, AI 활용한 패션아에템 추천 장치와 방법 특허 취득
- [단독] ‘녹차유산균 발견 10주년’, 아모레퍼시픽의 관련 특허는?
- [글로벌 IP] 미국 특허시장 점령한 특허 강국 ‘한국’…지난해 업체별 top50에 8개 기업 포진, ‘국가 순위는 3위’
